Flowable事件
事件(event)通常用于为流程生命周期中发生的事情建模。事件总是图形化为圆圈。在BPMN 2.0中,有两种主要的事件分类:*捕获(catching)与抛出(throwing)*事件。
- 捕获: 当流程执行到达这个事件时,会等待直到触发器动作。触发器的类型由其中的图标,或者说XML中的类型声明而定义。捕获事件与抛出事件显示上的区别,是其内部的图标没有填充(即是白色的)。
- 抛出: 当流程执行到达这个事件时,会触发一个触发器。触发器的类型,由其中的图标,或者说XML中的类型声明而定义。抛出事件与捕获事件显示上的区别,是其内部的图标填充为黑色。
定时触发的相关事件,包括定时器启动事件,定时器捕获中间件事件,定时器边界事件
这次只涉及到定时器边界事件处理,其它 定时器启动事件,定时器捕获中间件事件等以后有空的时候再处理。
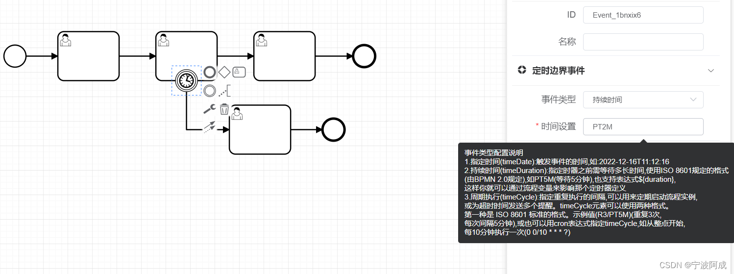
因为目前对于定时边界事件流程设计器没有相关的属性配置与实现,所以主要是要实现这样的功能。
1、增加边界事件处理文件BoundaryEvent.vue
代码如下:
主要实现对于定时边界事件的属性增加
<template>
<div class="panel-tab__content">
<!--目前只处理定时边界事件 -->
<el-form size="mini" label-width="90px" @submit.native.prevent v-if="this.businessObject.eventDefinitions[0].$type.indexOf('TimerEventDefinition') !== -1">
<el-form-item label="事件类型">
<el-select v-model="timeDefinitionType" @change="changeTimerType">
<!--bpmn:TimerEventDefinition-->
<el-option label="指定时间" value="timeDate" />
<el-option label="持续时间" value="timeDuration" />
<el-option label="周期执行" value="timeCycle" />
</el-select>
</el-form-item>
<template v-if="timeDefinitionType != ''">
<el-form-item label="时间设置" required>
<el-tooltip>
<div slot="content">
事件类型配置说明<br>
1.指定时间(timeDate):触发事件的时间,如:2022-12-16T11:12:16 <br>
2.持续时间(timeDuration):指定时器之前需等待多长时间,使用ISO 8601规定的格式<br>
(由BPMN 2.0规定),如PT5M(等待5分钟),也支持表达式${duration},<br>
这样你就可以通过流程变量来影响定时器定义<br>
3.周期执行(timeCycle):指定重复执行的间隔,可以用来定期启动流程实例,<br>
或为超时时间发送多个提醒。timeCycle元素可以使用两种格式。<br>
第一种是 ISO 8601 标准的格式。示例值(R3/PT5M)(重复3次,<br>
每次间隔5分钟),或也可以用cron表达式指定timeCycle,如从整点开始,<br>
每10分钟执行一次(0 0/10 * * * ?)<br>
</div>
<el-input size="mini" type="string" v-model="FormalExpression" @change="updateTimeValue"></el-input>
</el-tooltip>
</el-form-item>
</template>
</el-form>
</div>
</template>
<script>
export default {
name: "BoundaryEvent",
props: {
businessObject: Object,
type: String
},
inject: {
prefix: "prefix"
},
data() {
return {
timeDefinitionType: "",
FormalExpression:'',
};
},
watch: {
businessObject: {
immediate: true,
handler(val) {
this.bpmnElement = window.bpmnInstances.bpmnElement;
this.getElementLoop(val);
}
}
},
methods: {
getElementLoop(businessObject) {//获取定时边界事件原有值
console.log("getElementLoop businessObject=",businessObject)
console.log("window.bpmnInstances.bpmnElement.businessObject=",window.bpmnInstances.bpmnElement.businessObject);
if(businessObject.hasOwnProperty('eventDefinitions') && businessObject.eventDefinitions.length>0){
if(businessObject.eventDefinitions[0].$type == 'bpmn:TimerEventDefinition') {
if(businessObject.eventDefinitions[0].hasOwnProperty('timeDuration')) {
this.timeDefinitionType = "timeDuration"
this.FormalExpression = businessObject.eventDefinitions[0].timeDuration.body
}
else if(businessObject.eventDefinitions[0].hasOwnProperty('timeDate')) {
this.timeDefinitionType = "timeDate"
this.FormalExpression = businessObject.eventDefinitions[0].timeDate.body
}
else if(businessObject.eventDefinitions[0].hasOwnProperty('timeCycle')) {
this.timeDefinitionType = "timeCycle"
this.FormalExpression = businessObject.eventDefinitions[0].timeCycle.body
}
}
}
},
changeTimerType(type) {
this.timeDefinitionType = type
},
//
updateTimeValue(value) {
console.log("updateTimeValue value=",value);
this.updateTime(this.timeDefinitionType,value);
console.log("updateTimeValue this.bpmnElement=",this.bpmnElement);
},
//时间事件定义类型修改
updateTime(type,value){
//获取节点的子节点 timerEventDefinition
console.log("updatetime type=",type)
let timerEventDef = this.bpmnElement.businessObject.eventDefinitions[0]
const timeCycle = window.bpmnInstances.moddle.create("bpmn:FormalExpression", { body:value });
const timeDate = window.bpmnInstances.moddle.create("bpmn:FormalExpression", { body:value });
const timeDuration = window.bpmnInstances.moddle.create("bpmn:FormalExpression", { body:value });
if (type == 'timeCycle') {
window.bpmnInstances.modeling.updateModdleProperties(this.bpmnElement,timerEventDef,{timeDate:null})
window.bpmnInstances.modeling.updateModdleProperties(this.bpmnElement,timerEventDef,{timeDuration:null})
window.bpmnInstances.modeling.updateModdleProperties(this.bpmnElement,timerEventDef,{timeCycle })
}
else if (type == 'timeDate') {
window.bpmnInstances.modeling.updateModdleProperties(this.bpmnElement,timerEventDef,{timeCycle:null})
window.bpmnInstances.modeling.updateModdleProperties(this.bpmnElement,timerEventDef,{timeDuration:null})
window.bpmnInstances.modeling.updateModdleProperties(this.bpmnElement,timerEventDef,{ timeDate })
}
else if (type == 'timeDuration') {
window.bpmnInstances.modeling.updateModdleProperties(this.bpmnElement,timerEventDef,{timeDate:null})
window.bpmnInstances.modeling.updateModdleProperties(this.bpmnElement,timerEventDef,{timeCycle:null})
window.bpmnInstances.modeling.updateModdleProperties(this.bpmnElement,timerEventDef,{ timeDuration })
}
},
beforeDestroy() {
this.bpmnElement = null;
},
}
};
</script>
2、效果如下:


3、主要后端数据库act_ru_timer_job表里会增加相应的数据,同时处理好后会自动删除相应的记录。



















